Заявка пуста

Обратная связь

Ваше сообщение успешно отправлено. Спасибо.

Винтовой компрессор ВК-54М1

Цена по запросу

+

Винтовой стационарный компрессор ВК-54М1 производства Бежецкого компрессорного завода. Установка состоит из одноступенчатого винтового компрессора и двух роторов.

Компрессор винтовой ВК-54М1 укомплектован 500-литровым ресивером и винтовым блоком EVO3-NK от Rotorcomp. Охлаждение системы воздушное, конструкция оборудования предусматривает качественную систему вентиляции внутри корпуса. За счет этого температура сжатого воздуха составляет не более 50ºС.Исполнение модели – шумозащитное, уровень шума не превышает 68 дБ на наиболее нагруженных режимах. Компрессор ВК-54М1 характеризуется длительным сроком службы, потому что работает на базе винтового блока. Рабочие элементы помещены в закрытый кожух, для быстрого доступа к ним предусмотрена большая дверь, закрывающаяся на замок.

Полный список агрегатов смотрите на странице Винтовые компрессоры

Технические характеристики

Тип Стационарный
Производительность, л/мин 1700
Давление, бар 10
Объем ресивера, л 500
Тип привода Электрический
Мощность, кВт (л.с.) 11
Напряжение, В 380
Уровень шума, Дб 64…68
Тип компрессора Винтовой
Винтовой блок EVO-3NK (Rotorcomp)
Охлаждение масла Воздушное
Размер, мм 2000х800х1500
Вес, кг 450
Страна Россия

Установка компрессорная ВК-54М1

  • 1 - ресивер;
  • 2 - плита;
  • 3 - рама;
  • 4 - модуль винтовой;
  • 5 - электродвигатель;
  • 6 - ремень;
  • 7 - блок охлаждения;
  • 8 - кожух;
  • 9 - шкаф;
  • 10 - панель управления;
  • 11 - клапан предохранительный;
  • 12 - кран шаровый;
  • 13 - ведущий шкив;
  • 14 - ведомый шкиф.
Установка компрессорная ВК-54М1

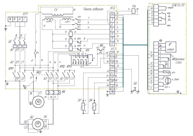
Схема Электрическая принципиальная и соединений компрессорных установок ВК-54М1

Схема Электрическая принципиальная и соединений компрессорных установок ВК-54М1

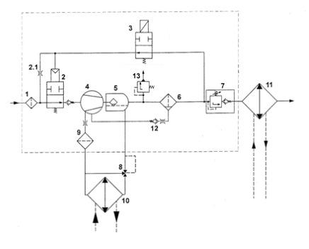
Принципиальная пневмогидравлическая схема винтового модуля EVO3-MK (с электромагнитным управлением)

  • 1 - всасывающий фильтр;
  • 2 - всасывающий клапан;
  • 2.1 - жиклер холостого хода;
  • 3 - электромагнитный клапан;
  • 4 - винтовой блок;
  • 5 - картер модуля;
  • 6 - сепаратор тонкой очистки;
  • 7 - клапан минимального давления;
  • 8 - масляный термостат;
  • 9 - масляный фильтр;
  • 10 - масляный радиатор;
  • 11 - воздушный радиатор;
  • 12 - обратный клапан;
  • 13 - предохранительный клапан.
Принципиальная пневмогидравлическая схема винтового модуля EVO3-MK (с электромагнитным управлением)

 

Список комментариев:
Никаких комментариев пока не отправлено.
Рейтинг:

Оставьте отзыв о товаре:

Логин:

Другие модели из категории

Наверх