Заявка пуста

Обратная связь

Ваше сообщение успешно отправлено. Спасибо.

Винтовой компрессор ВК-55М1-01

5 5 1 Product
Цена по запросу

+

Винтовой стационарный компрессор ВК-55М1-01 производства Бежецкого компрессорного завода. Установка состоит из одноступенчатого винтового компрессора и двух роторов.

Винтовой блок EVO-3NK (Rotorcomp). Компрессор винтовой ВК-55М1-01 обеспечивает чистый воздух с минимальной примесью масляных паров (3 мг/м³). Охлаждение системы - воздушное. Для настройки основных параметров работы в конструкции предусмотрена электронная (микропроцессорная) система управления. Автоматизированная система контроля предотвращает аварийные ситуации, отключая двигатель при нарушении параметров работы. Шумопоглощающий корпус снижает уровень шума до 68 дБ.

Полный список агрегатов смотрите на странице Винтовые компрессоры

Технические характеристики

Тип Стационарный
Производительность, л/мин 2500 / 2800
Давление, бар 10 / 8
Объем ресивера, л 500
Тип привода Электрический
Мощность, кВт (л.с.) 18,5
Напряжение, В 380
Уровень шума, Дб 64…68
Тип компрессора Винтовой
Винтовой блок EVO-3NK (Rotorcomp)
Охлаждение масла Воздушное
Размер, мм 2000х800х1500
Вес, кг 500
Страна Россия

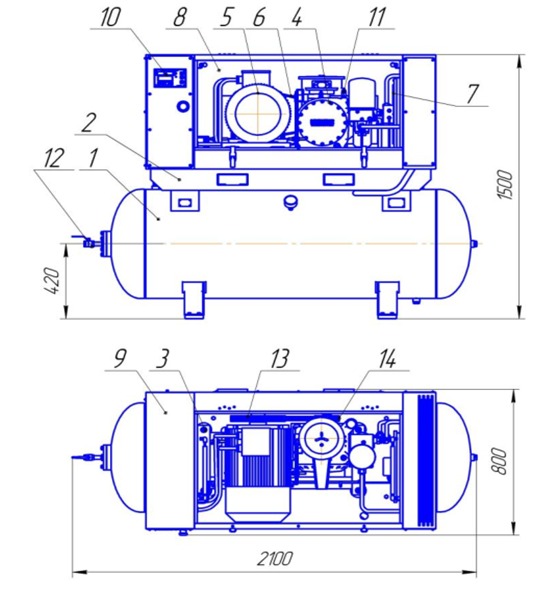
Установка компрессорная ВК-55М1-01

  • 1 - ресивер;
  • 2 - плита;
  • 3 - рама;
  • 4 - модуль винтовой;
  • 5 - электродвигатель;
  • 6 - ремень;
  • 7 - блок охлаждения;
  • 8 - кожух;
  • 9 - шкаф;
  • 10 - панель управления;
  • 11 - клапан предохранительный;
  • 12 - кран шаровый;
  • 13 - ведущий шкив;
  • 14 - ведомый шкиф.
Установка компрессорная ВК-55М1-01

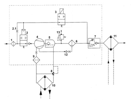
Принципиальная пневмогидравлическая схема винтового модуля EVO3-MK (с электромагнитным управлением)

  • 1 - всасывающий фильтр;
  • 2 - всасывающий клапан;
  • 2.1 - жиклер холостого хода;
  • 3 - электромагнитный клапан;
  • 4 - винтовой блок;
  • 5 - картер модуля;
  • 6 - сепаратор тонкой очистки;
  • 7 - клапан минимального давления;
  • 8 - масляный термостат;
  • 9 - масляный фильтр;
  • 10 - масляный радиатор;
  • 11 - воздушный радиатор;
  • 12 - обратный клапан;
  • 13 - предохранительный клапан.
Принципиальная пневмогидравлическая схема винтового модуля EVO3-MK (с электромагнитным управлением)

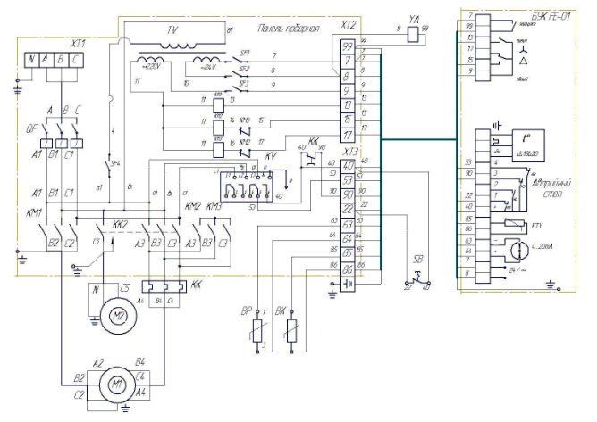
Схема Электрическая принципиальная и соединений компрессорных установок ВК-55М1-01

Схема Электрическая принципиальная и соединений компрессорных установок ВК-55М1-01

 

Список комментариев:
Никаких комментариев пока не отправлено.
Рейтинг:

Оставьте отзыв о товаре:

Логин:

Другие модели из категории

Наверх