Заявка пуста

Обратная связь

Ваше сообщение успешно отправлено. Спасибо.

Винтовой компрессор ВК-57М1

Цена по запросу

+

Винтовой стационарный компрессор ВК-57М1 производства Бежецкого компрессорного завода. Установка состоит из одноступенчатого винтового компрессора и двух роторов. Винтовой блок EVO-3NK  (Rotorcomp).

Повышенная долговечность и надежность благодаря отсутствию пульсаций сжатого воздуха, а также клапанов и деталей, совершающих возвратно-поступательные движения. Компрессор винтовой ВК-57М1 имеет производительность 2000 л/мин при давлении в системе 16 атм.

К преимуществам модели можно отнести: возможность подключения в непосредственной близости к потребителям, особо чистый воздух без примесей и с минимальным количеством масляных паров, оптимизированную температуру нагнетаемого воздуха. Кроме этого, оборудование имеет и другие достоинства. Оно оснащено надежной системой охлаждения, работает на базе износостойкого винтового блока. Автоматизированная система контроля и защиты позволяет отключать двигатель при нарушении параметров работы. Установка ВК-57М1 АСО-ВК-2,0/16-500 используется в производстве ПЭТ-тары.

Полный список агрегатов смотрите на странице Винтовые компрессоры

Технические характеристики

Тип Стационарный
Производительность, л/мин 2000
Давление, бар 16
Объем ресивера, л 500
Тип привода Электрический
Мощность, кВт (л.с.) 18,5
Напряжение, В 380
Уровень шума, Дб 68…72
Тип компрессора Винтовой
Винтовой блок EVO-3NK(Rotorcomp)
Охлаждение масла Воздушное
Размер, мм 2000х800х1500
Вес, кг 500
Страна Россия

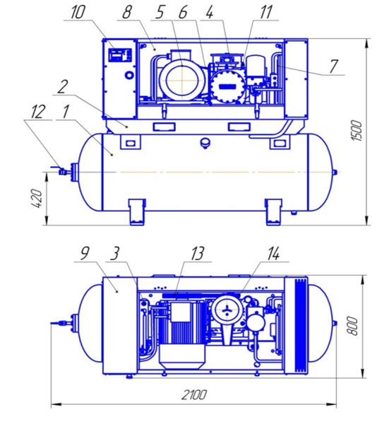
Установка компрессорная ВК-57М1

  • 1 - ресивер;
  • 2 - плита;
  • 3 - рама;
  • 4 - модуль винтовой;
  • 5 - электродвигатель;
  • 6 - ремень;
  • 7 - блок охлаждения;
  • 8 - кожух;
  • 9 - шкаф;
  • 10 - панель управления;
  • 11 - клапан предохранительный;
  • 12 - кран шаровый;
  • 13 - ведущий шкив;
  • 14 - ведомый шкиф.
Установка компрессорная ВК-57М1

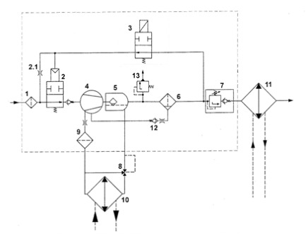
Принципиальная пневмогидравлическая схема винтового модуля EVO3-MK (с электромагнитным управлением)

  • 1 - всасывающий фильтр;
  • 2 - всасывающий клапан;
  • 2.1 - жиклер холостого хода;
  • 3 - электромагнитный клапан;
  • 4 - винтовой блок;
  • 5 - картер модуля;
  • 6 - сепаратор тонкой очистки;
  • 7 - клапан минимального давления;
  • 8 - масляный термостат;
  • 9 - масляный фильтр;
  • 10 - масляный радиатор;
  • 11 - воздушный радиатор;
  • 12 - обратный клапан;
  • 13 - предохранительный клапан.
Принципиальная пневмогидравлическая схема винтового модуля EVO3-MK (с электромагнитным управлением)

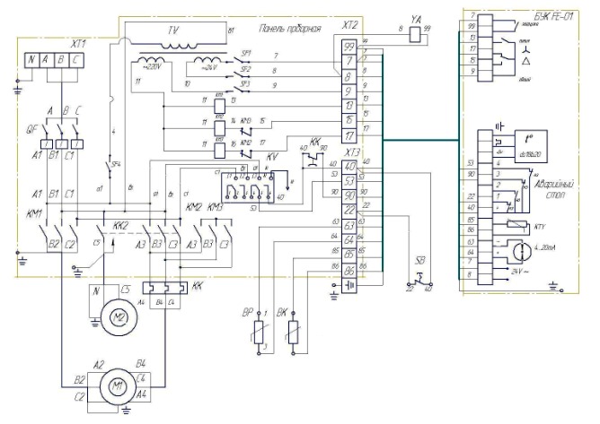
Схема Электрическая принципиальная и соединений компрессорных установок ВК-57М1

Схема Электрическая принципиальная и соединений компрессорных установок ВК-57М1

 

Список комментариев:
Никаких комментариев пока не отправлено.
Рейтинг:

Оставьте отзыв о товаре:

Логин:

Другие модели из категории

Наверх