Заявка пуста

Обратная связь

Ваше сообщение успешно отправлено. Спасибо.

Поршневой компрессор К-25М

-25
5 5 1 Product
Цена по запросу

+

Характеристики

150 кг
130 х 62 х 115 см
120 л
+
500 л/мин
830 л/мин
6 атм
ZS177F

Компрессор К-25М - поршневой воздушный компрессор производства Бежецкого компрессорного завода. Изготовлен на базе двухцилиндровой одноступенчатой головки К-24.

Полный список агрегатов смотрите на странице Поршневые компрессоры

Эти компрессоры  применяются по большей части при строительно-отделочных работах. Такие компрессоры могут служить источником сжатого воздуха для пневмоинструмента, при окрасочных работах,  для опрессовки водопроводных и газовых труб и в других областях.

Особенности:

  • Трехфазный электродвигатель (мощность 4 кВт/380В);
  • Используется воздушный электрический поршневой компрессор К-24М исключительно в промышленных целях;
  • Реле давления присутствует, воздухосборник 120 литров;
  • Рабочее давление – 6 бар;
  • Рукоятка и транспортные колеса;
  • Простота техобслуживания, надежность;
  • Устройство относится к масляным компрессорам.

Характеристики

Тип Передвижной
Производительность, л/мин 550
Давление, бар 6
Объем ресивера, л 120
Расположение ресивера Горизонтальный
Мощность, кВт 4
Напряжение, В 380
Модель компрессорной головки К-24М
Тип привода Ременной
Размер, мм 1150х540х1050
Вес, кг 150
Реле давления Да
Страна Россия

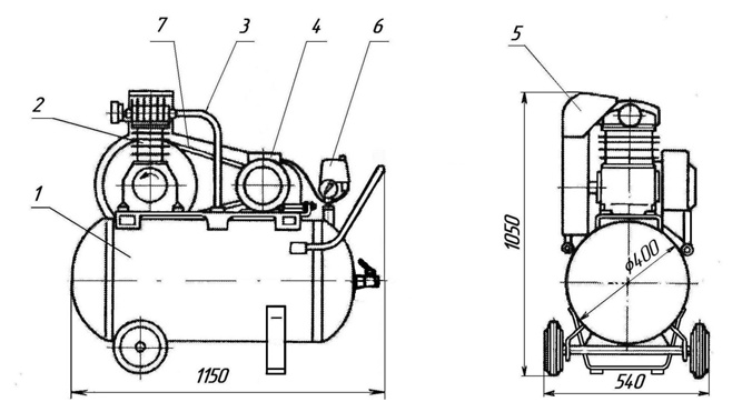
Состав изделия и габариты (установка компрессорная К-25М)

  • 1-ресивер;
  • 2-головка компрессорная;
  • 3-трубопровод нагнетательный;
  • 4-электродвигатель;
  • 5-ограждение;
  • 6-реле давления с манометром и предохранительным клапаном;
  • 7-приводной клиновой ремень.
Состав и габариты компрессора К-25М

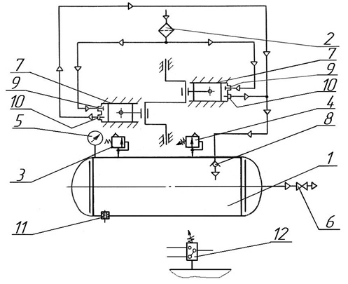
Схема пневматическая принципиальная установки компрессорной моделей К-25М

  • 1-ресивер;
  • 2-воздушный фильтр;
  • 3-клапан предохранительный;
  • 4-регулятор давления;
  • 5-манометр контроля  давления воздуха;
  • 6-вентиль раздаточный;
  • 7-цилиндр нагнетательный;
  • 8-обратный клапан;
  • 9-клапан всасывающий;
  • 10-клапан нагнетательный;
  • 11-пробка слива конденсата;
  • 12-реле давления для установки К-25М.
 Схема пневматическая принципиальная установки компрессорной К-25М

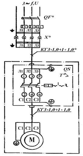
Схема электрическая принципиальная установки компрессорной К-25М

Установка выпускается для подключения в трехфазную четырехпроводную сеть с напряжением 380 В и частотой 50 Гц. 

Установку подключить к электросети через автоматический выключатель QF( см. эл. схему).

Схема электрическая принципиальная установки компрессорной К-25М

 

Список комментариев:
Никаких комментариев пока не отправлено.
Рейтинг:

Оставьте отзыв о товаре:

Логин:

Другие модели из категории

Наверх